Rapport d'enquête aéronautique A97P0303

Défectuosité des commandes de vol
Columbia Helicopters Inc.
Boeing Vertol BV-234 (hélicoptère) C-FHFH
Comox Lake (Colombie-Britannique)

Le Bureau de la sécurité des transports du Canada (BST) a enquêté sur cet événement dans le but de promouvoir la sécurité des transports. Le Bureau n’est pas habilité à attribuer ni à déterminer les responsabilités civiles ou pénales. Le présent rapport n’est pas créé pour être utilisé dans le contexte d’une procédure judiciaire, disciplinaire ou autre. Voir Propriété et utilisation du contenu.

Table des matières

    Résumé

    L'hélicoptère Boeing Vertol BV-234 portant le numéro de série MJ001 effectuait une mission d'hélidébardage dans la région de Comox Lake, sur l'île de Vancouver (Colombie-Britannique) avec deux pilotes à son bord. À 16 h 15, heure normale du Pacifique, le personnel au sol a accroché une bille de bois de quelque 16 000 livres à l'élingue de 250 pieds de long suspendue au-dessous de l'hélicoptère. L'hélicoptère était en train de soulever la bille de bois quand il s'est mis à tournoyer rapidement vers la droite, alors qu'une des extrémités de la bille était encore en contact avec le terrain en pente. Pendant les 5 à 10 secondes qui ont suivi, l'hélicoptère a continué à tournoyer. Après avoir fait plusieurs tours sur la droite, il s'est déplacé latéralement et est descendu dans une assiette presque horizontale. Il a heurté le sol et s'est disloqué sous le choc. Un petit incendie s'est déclaré après l'impact. Les deux pilotes ont perdu la vie dans l'accident.

    1.0 Renseignements de base

    1.1 Déroulement du vol

    Plus tôt le matin de l'accident, l'équipage de l'hélicoptère avait effectué trois cyclesNote de bas de page 1 totalisant 3,9 heures d'hélidébardage avant de s'arrêter pour une pause-repas. Pendant le premier cycle, les pilotes s'étaient plaints du fonctionnement intermittent du crochet inférieur de l'élingue et du déclenchement occasionnel du disjoncteur. Le problème semblait survenir pendant les périodes de pluie intense. Pendant le ravitaillement avant le début du deuxième cycle, les techniciens d'entretien d'aéronef de l'entreprise avaient examiné le crochet et l'hélicoptère, mais n'avaient pas relevé d'anomalie. L'hélicoptère avait ensuite décollé et les pilotes n'avaient signalé aucun autre problème avec le crochet. Cependant, le troisième cycle avait été interrompu à cause d'un orage électrique et les pilotes étaient rentrés pour la pause-repas.

    Après la pause-repas, l'équipage a effectué 1,9 heure d'hélidébardage sans incident, après quoi il est revenu pour le ravitaillement en carburant et le dernier changement de pilote prévu pour la journée. À 15 h 41, heure normale du Pacifique (HNP)Note de bas de page 2, les pilotes ont décollé et effectué 10 voyagesNote de bas de page 3 sans incident; l'accident est survenu pendant le onzième voyage. À 16 h 15, le personnel au sol a accroché une bille de bois d'environ 16 000 livres à l'élingue de 250 pieds de long suspendue au-dessous de l'hélicoptère. L'hélicoptère était en train de soulever la bille de bois quand il s'est mis à tournoyer rapidement vers la droite, alors qu'une des extrémités de la bille était encore en contact avec le terrain en pente. Pendant les 5 à 10 secondes qui ont suivi, l'hélicoptère a fait plusieurs tours vers la droite, il s'est déplacé latéralement, puis il est descendu dans une assiette presque horizontale et a heurté le sol.

    1.2 Victimes

    Équipage Passagers Tiers Total
    Tués 2 - - 2
    Blessés graves - - - -
    Blessés légers/Indemnes - - - -
    Total 2 - - 2

    1.3 Dommages à l'aéronef

    L'hélicoptère a heurté le sol à un taux de descente élevé sur une pente de 60 degrés, quelque 1 800 pieds au-dessus du niveau de la mer, par 49° 34′ de latitude nord et 125° 17′ de longitude ouest, au sud de Comox Lake. Les marques laissées par les pales du rotor avant sur le flanc de la montagne révèlent que le fuselage était à l'horizontale au moment de l'impact. L'appareil s'est rompu aux références fuselage 160 et 440 et s'est séparé en trois parties : le poste de pilotage, le rotor avant et la transmission; le fuselage principal; et la partie arrière du fuselage, le rotor arrière, les moteurs et la transmission arrière. La partie avant s'est immobilisée dans la zone d'impact générale. Au moment de l'impact, l'élingue de 250 pieds de long est restée fixée au crochet ventral du fuselage et s'est emmêlée dans les arbres et dans des billes de bois qui étaient tombées, et elle a maintenu le fuselage principal sur la pente, à mi-chemin le long du sillon laissé par l'épave. La partie arrière du fuselage a dévalé une partie de la pente et a fini sa course parmi les billes de bois.

    1.4 Autres dommages

    Du carburant s'est échappé d'un réservoir carburant qui a été perforé à l'impact. Le petit incendie qui a éclaté après l'impact a causé des dommages mineurs.

    1.5 Renseignements sur le personnel

    Commandant de bord Copilote
    Âge 47 51
    Licence pilote de ligne - hélicoptère pilote de ligne - hélicoptère
    Date d'expiration du certificat de validation 1er janvier 1998 1er février 1998
    Nombre total d'heures de vol 18 000 20 000
    Nombre total d'heures de vol sur type en cause 1 000 1 200
    Nombre total d'heures de vol dans les 90 derniers jours 77 237
    Nombre total d'heures de vol sur type en cause dans les 90 derniers jours 77 237
    Nombre d'heures de service avant l'événement 9 6
    Nombre d'heures libres avant la prise de service 12.5 24+

    Le commandant de bord était aux commandes de l'appareil au moment de l'accident. Il travaillait pour Helifor Industries Ltd. depuis 15 ans. Il totalisait quelque 18 000 heures de vol sur des hélicoptères, dont 1 000 sur le BV-234 et 11 000 sur le BV-107, un hélicoptère à rotors en tandem similaire. Il était titulaire d'une licence de pilote de ligne - hélicoptère en état de validité qui avait été délivrée au Canada et il possédait un certificat médical. Il possédait également des annotations sur d'autres élicoptères légers et lourds. Il totalisait quelque 11 000 heures de vol en référence verticaleNote de bas de page 4 et en hélidébardage. Sa plus récente vérification de compétence pilote (PPC) remontait à mars 1997; il avait réussi ce contrôle haut la main, comme dans le passé.

    Le pilote qui n'était pas aux commandes agissait comme copilote lors du vol ayant mené à l'accident. Il travaillait pour Helifor depuis 19 ans sur des hélicoptères légers et lourds. Commandant de bord chevronné au sein de l'entreprise, il totalisait 20 000 heures de vol, toutes sauf 100 sur des hélicoptères, dont 1 200 sur le BV-234 et 16 000 sur d'autres hélicoptères à rotors en tandem. Il était titulaire d'une licence de pilote de ligne - hélicoptère en état de validité et il possédait un certificat médical. Il possédait également des annotations sur d'autres hélicoptères légers, moyens et lourds. Même s'il agissait comme copilote pendant cette mission, il possédait beaucoup d'expérience du vol en référence verticale et dans les missions d'hélidébardage. Il était l'assistant du pilote en chef du BV-234. Sa plus récente PPC remontait à mars 1997; il avait réussi ce contrôle haut la main, comme dans le passé.

    1.6 Renseignements sur l'aéronef

    Constructeur Boeing Aircraft (anciennement Boeing Vertol)
    Type et modèle BV-234
    Années de construction 1981
    Numéro de série MJ001
    Certificat de navigabilité délivré en mars 1997
    Nombre total d'heures de vol cellule 16 570
    Type de moteur et nombre deux turbines à gaz Lycoming AL5512
    Type de rotor et nombre deux rotors en tandem
    Masse maximale autorisée au décollage 51 000 lb
    Types de carburant recommandés Jet A, Jet A-1 et Jet B
    Type de carburant utilisé Jet A

    L'hélicoptère appartenait à Columbia Helicopters, de l'Orégon (États-Unis). Il était loué à Helifor Industries Ltd. de Vancouver. Il avait été importé au Canada en 1997. Aux États-Unis, il portait le numéro d'immatriculation N234CH. L'examen des dossiers de maintenance de l'hélicoptère n'a permis de déceler aucune défectuosité ni aucune anomalie, et il a révélé que l'appareil avait été entretenu selon un programme d'entretien progressif, conformément aux directives et à la réglementation en vigueur, et qu'en mars 1997, à 15 044 heures, il avait fait l'objet d'une inspection complète.

    La masse de l'hélicoptère avait été mesurée pour la dernière fois en juin 1996. Sa masse à vide était alors de 21 697 livres. Des modifications avaient fait passer sa masse à vide à quelque 22 500 livres. Au moment de l'accident, la masse totale de l'hélicoptère était de quelque 24 400 livres, ce qui comprend la masse de l'équipage évaluée à 375 livres, et 1 500 livres de carburant. La masse maximale certifiée au décollage de l'hélicoptère BV-234 avec charge interne seulement est de 48 500 livres; avec charge externe, elle est de 51 000 livres. En soulevant complètement la bille de bois du sol, l'hélicoptère aurait eu une masse de quelque 40 400 livres. On a estimé que le centre de gravité de l'hélicoptère se trouvait dans les limites prescrites au moment de l'accident.

    1.7 Renseignements météorologiques

    Le milieu d'exploitation ne comportait aucune particularité comparativement aux autres opérations et aux autres lieux d'hélidébardage. Pendant la période qui a précédé l'accident, les conditions météorologiques signalées étaient les suivantes : ciel couvert, vents légers et averses de pluie intermittente. Ces conditions respectent les exigences relatives aux conditions météorologiques de vol à vue (VMC) pour ce genre de travail. On estime que le relief, l'environnement et les conditions météorologiques n'ont joué aucun rôle dans l'accident.

    1.8 Aides à la navigation

    Sans objet.

    1.9 Télécommunications

    Sans objet.

    1.10 Renseignements sur l'aérodrome

    Sans objet.

    1.11 Enregistreurs de bord

    L'hélicoptère n'était pas équipé d'un enregistreur de données de vol (FDR) ni d'un enregistreur de la parole dans le poste de pilotage (CVR). La réglementation en vigueur n'imposait pas l'emport d'enregistreurs de bord pour ce type d'aéronef.

    1.12 Renseignements sur l'épave et sur l'impact

    Après avoir récupéré le fuselage du flanc de la montagne, la quantité de carburant qui restait dans les réservoirs de carburant a été vérifiée. Le réservoir no 1 contenait quelque 125 gallons impériaux de carburant. Le réservoir no 2 contenait quelque 70 gallons impériaux, mais il a été perforé à l'impact, et une quantité inconnue de carburant a fui à ce moment-là. Des échantillons de carburant ont été prélevés et l'analyse a révélé qu'il ne contenait ni eau ni impureté. On estime que l'accident n'est pas attribuable à un manque de carburant ni à la présence d'eau ou d'impuretés dans le carburant.

    Après un examen préliminaire de l'épave sur les lieux de l'accident, l'hélicoptère a été transporté en lieu sûr et examiné plus en détail. La cellule, les moteurs et les systèmes auxiliaires ont fait l'objet d'un examen minutieux; on a porté une attention particulière aux commandes de vol, aux circuits hydrauliques, au pilote automatique, à la chaîne dynamique ainsi qu'aux moteurs et aux circuits connexes de l'hélicoptère. Après cet examen minutieux des composants, on a fait une reconstruction rudimentaire de la cellule et des rotors. Aucune anomalie de la cellule ni des rotors n'a été décelée. L'examen a révélé que toutes les ruptures et les dommages relevés sur les composants étaient attribuables aux forces d'impact.

    Le BV-234 était équipé de deux moteurs à turbine à gaz Allied Signal (Lycoming) AL5512. L'examen des moteurs, des supports de moteur, des commandes et des accessoires n'a permis de déceler aucun signe de fonctionnement défectueux, de défectuosité ou d'anomalie. Un examen a permis d'établir que les deux moteurs ont été endommagés à l'impact et qu'ils tournaient à faible régime au moment de l'accident. Aucune anomalie n'a été décelée dans les dossiers de maintenance des moteurs. On estime que les moteurs n'ont joué aucun rôle dans la perte de maîtrise.

    L'examen de la chaîne dynamique, des transmissions, des arbres de synchronisation et des arbres d'entraînement ainsi que des rotors de l'hélicoptère n'a révélé la présence d'aucune défaillance antérieure à l'impact.

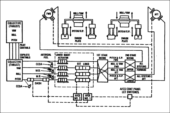
    Le système de commandes de vol comprend les manettes, la tringlerie, les renvois d'angle et les vérins situés dans le poste de pilotage, dans la partie avant de la cabine, dans le tunnel se trouvant sur le dessus de la cabine passagers, dans la partie arrière de la cabine ainsi que dans le carénage et le pylône de la transmission avant. Les sollicitations du pilote dans le poste de pilotage pour maintenir l'assiette, l'altitude, le cap et la vitesse de l'hélicoptère sont transmises aux deux têtes rotor grâce aux commandes de vol.

    Le circuit hydraulique des commandes de vol comprend deux circuits identiques mais indépendants : les circuits hydrauliques no 1 et no 2. Il permet d'offrir un asservissement (ou une aide) hydraulique au pilote qui sollicite les commandes de vol. Chaque circuit fonctionne à une pression de 3 000 livres par pouce carré (lb/po²), dans une plage de 2 500 à 3 200 lb/po², et possède sa propre bâche hydraulique, sa propre pompe, ses propres soupapes, ses propres filtres et ses propres raccords; toutefois, les vérins sont doubles.

    Il y a trois grands types de vérins alimentés par les circuits hydrauliques : les vérins de servocommande supérieurs doubles (UBA) qui permettent d'éliminer les charges de rotor des systèmes de commande; les vérins de servocommande inférieurs doubles de manche (LBA) qui permettent de vaincre l'inertie des commandes ainsi que les forces de frottement; et les vérins doubles de biellettes extensibles (ELA) qui permettent de transmettre des commandes du système de commandes automatiques de vol (AFCS) au circuit mécanique des commandes de vol. L'appareil comporte quatre LBA : un pour l'axe de tangage, un pour l'axe de roulis, un pour l'axe de lacet et un pour la poussée (ou le collectif). Il comporte trois ELA : un pour l'axe de tangage, un pour l'axe de roulis et un pour l'axe de lacet.

    Le liquide sous pression circule des bâches aux pompes des commandes de vol et aux vérins; le liquide de retour provenant des vérins revient dans les bâches. Chaque circuit génère la pression hydraulique nécessaire au fonctionnement des UBA des pylônes avant et arrière, des trois ELA ainsi que des quatre LBA. Chaque vérin étant double, les commandes de vol peuvent fonctionner au moyen d'un seul circuit; il est cependant impossible de maîtriser l'hélicoptère sans circuit hydraulique.

    Figure 1 - Schéma des commandes de vol
    Image
    Schéma des commandes de vol
    AFCS Cont Panel LCT Switches interrupteurs LCT (compensation cyclique longitudinale) du panneau de commande des systèmes AFCS
    AFCS No. 1 système de commandes automatiques de vol no 1
    AFCS No. 2 système de commandes automatiques de vol no 2
    Aft arrière
    All systems - Forward tous les systèmes - avant
    All systems - Aft tous les systèmes - arrière
    Artificial feel sensation artificielle
    CCDA (collective cockpit control driver actuator) vérin du mécanisme de commande de pas collectif dans le poste de pilotage
    Collective (tdrust) yaw, roll, pitch pas collectif (poussée) lacet, roulis, tangage
    Copilot's controls commandes du copilote
    DASH (differential airspeed hold actuator) vérin de maintien de vitesse de vol différentielle
    Ext links biellettes extensibles
    First stage mixing première partie du combinateur
    FWD avant
    Lower inférieur
    Lower boost actuator vérin de servocommande inférieur
    M.B. (magnetic brake) frein magnétique
    Pilot's controls commandes du pilote
    Pitch/C.P. (collective pitch) tangage / pas collectif
    Pitch & C.P. (collective pitch) - Fwd tangage et pas collectif - avant
    Pitch & C.P. (collective pitch) - Aft tangage et pas collectif - arrière
    Roll/yaw roulis / lacet
    Roll & yaw - Fwd roulis et lacet - avant
    Roll & yaw - Aft roulis et lacet - arrière
    Second stage mixing deuxième partie du combinateur
    Swash plate plateau oscillant
    Upper supérieur

    Le système de commandes de vol a été examiné dans la mesure du possible, et l'examen a été effectué avec le système monté dans l'hélicoptère accidenté. Ses composants ont ensuite été démontés et ont fait l'objet d'un examen plus poussé. D'après les dommages attribués à l'impact relevés sur les pédales de palonnier, la pédale gauche était enfoncée à fond, la biellette de lacet s'était rompue sous l'effet de la compression, des embouts à rotule se trouvant au droit du combinateur s'étaient rompus sous l'effet de la tension et les balanciers s'étaient rompus sous l'effet de la surcharge. L'examen des vérins dans l'armoire des commandes de vol a révélé que les parois de l'armoire étaient enduites de liquide hydraulique. Les vérins ont été déposés, identifiés et transportés à des fins d'examen et de vérification de fonctionnement. À part les dommages dus à l'impact, aucune anomalie n'a été décelée dans les vérins, sauf les dommages au LBA de lacet.

    Le circuit hydraulique des commandes de vol a fait l'objet d'un examen complet. Il a été établi que les bâches hydrauliques étaient vides et ne contenaient que des traces de liquide hydraulique, dont la texture et la couleur s'apparentaient à celles du liquide MIL-H-5606B prescrit. Les pompes des servocommandes hydrauliques de vol, les collecteurs des servocommandes de vol, les modules de commande inférieure, la pompe hydraulique de secours et les filtres de pression AFCS ont été examinés et leur fonctionnement a été vérifié. À part les dommages attribués à l'impact et leurs effets sur le fonctionnement des composants, aucune anomalie n'a été décelée. L'analyse des échantillons de liquide hydraulique prélevés au cours de ces examens a permis d'établir que la plupart étaient normaux. Cependant, la teneur en eau légèrement élevée de certains échantillons a été attribuée à la pluie qui est tombée après l'accident ainsi que pendant la récupération et le transport de l'épave.

    Le LBA de lacet portait la référence 234HS560-3 et le numéro de série 0053V. Il totalisait 5 443 heures de fonctionnement depuis sa mise en service initiale et il comportait deux vérins individuels : le vérin supérieur et le vérin inférieur. La pression hydraulique est fournie au vérin supérieur par le circuit hydraulique no 2, et au vérin inférieur par le circuit hydraulique no 1. Chaque vérin est désigné grâce à son circuit hydraulique respectif. Il a été établi que le joint qui entourait la bielle de commande du LBA de lacet no 1 (inférieur) s'était séparé du pourtour de la bielle. Les essais de fonctionnement au banc ont révélé la présence d'une petite fuite dans le joint endommagé. Les essais ont également permis d'établir que le LBA de lacet no 2 ne pouvait maintenir la pression hydraulique et que la paroi du cylindre était criquée sur environ un pouce. Trois laboratoires indépendants ont ensuite examiné le vérin pour identifier le matériau à partir duquel il était fabriqué et pour déterminer le mode de défaillance.

    Ces examens ont permis d'établir que la paroi du cylindre ne présentait aucun signe de défaillance progressive sous forme de précrique et l'on croit que le cylindre a simplement éclaté instantanément. Le matériau a été identifié comme étant l'alliage AA7075 spécifié par le constructeur. Les mesures et l'analyse technique du cylindre du vérin qui a éclaté ont révélé que le cylindre s'était rompu vers l'extérieur et que, au moment de l'éclatement, la position du piston correspondait à celle qu'aurait produite le pilote en exerçant une pression normale et stable sur la pédale droite du palonnier, ce qui aurait placé la servo-valve associée en position fermée ou légèrement ouverte. L'analyse de la fracture montre que, quand le cylindre du LBA a éclaté, le piston est passé des environs du centre du cylindre au fond du cylindre et qu'il a provoqué la rupture de la biellette de lacet.

    Il a été établi que le joint qui entourait la bielle de commande du LBA de roulis no 2 (supérieur) s'est séparé du pourtour de la bielle et qu'il a été écrasé lors de la rupture de la cellule. Les cylindres supérieurs des LBA de tangage et de roulis ont été mesurés et ils ne présentaient aucun signe de déformation due à une surpression.

    D'après les dommages en vol relevés sur le LBA de lacet de l'hélicoptère accidenté, on estime que les circuits hydrauliques auraient pu maintenir une pression de fonctionnement convenable pendant une à deux minutes. L'analyse des deux jauges hydrauliques effectuée par le Laboratoire technique du BST a permis d'établir que la pression hydraulique des circuits no 1 et no 2 était respectivement de 1 800 et 2 650 lb/po² au moment de la panne électrique, lors de la rupture de la cellule. De plus, il a été établi qu'aucun voyant n'était allumé à l'impact (voir le rapport LP 180/97). D'après l'information recueillie auprès du constructeur de l'hélicoptère, la pression requise pour qu'un vérin éclate est de l'ordre de quelque 10 000 lb/po². Le module de commande de la pression de commande inférieure comporte une soupape de surpression des commandes de vol réglée à une pression maximale de 1 950 lb/po² et à un débit de trois gallons par minute. Le constructeur nous a fourni les renseignements techniques suivants :

    [TRADUCTION] Dans des conditions de fonctionnement normal, cette soupape libère la pression excessive ou inverse se trouvant à l'intérieur du vérin de servocommande du manche lorsque la servo-valve des vérins est ouverte du côté du piston où s'exerce la surpression. Cependant, à cause du piégeage du liquide, l'application extrêmement rapide d'une surcharge au vérin lorsque la servo-valve est fermée ou partiellement ouverte peut générer des pressions très élevées dans le cylindre. Dans pareil cas, le liquide piégé ou retenu n'atteindra jamais la soupape de surpression qui doit s'ouvrir.

    Les données factuelles et les circonstances entourant l'accident ainsi que les caractéristiques de fonctionnement des commandes de vol ont été fournies à un spécialiste des circuits hydrauliques qui a effectué une batterie de simulations hydrauliques dynamiques des commandes de vol de l'hélicoptère dans l'espoir de reproduire les pressions élevées pertinentes mentionnées par le constructeur, afin de faire éclater la paroi du cylindre LBA. Ces simulations ont permis d'établir qu'il était possible d'atteindre des crêtes de pression élevées pouvant faire éclater le cylindre LBA.

    Il a été établi que la biellette de lacet (réf. 114C1013-34) s'est rompue en son centre, l'une de ses extrémités étant demeurée fixée au LBA et l'autre, au renvoi d'angle de lacet. Le Laboratoire technique du BST a examiné ces deux extrémités pour analyser le matériau dont elles étaient faites et déterminer le mode de fracture. L'examen des surfaces de la fracture au moyen d'un microscope optique binoculaire a permis d'établir qu'il s'agissait d'une rupture transversale irrégulière présentant des surfaces inclinées à 45 degrés et d'aspect gris mat uniforme. Cette fracture était accompagnée d'une déformation à 50 degrés et d'une importante ovalisation de la section transversale du tube. Cet examen n'a permis de déceler aucun signe de précriquage ni de défaillance progressive. L'examen au microscope optique binoculaire a permis d'établir que la biellette s'est rompue en compression en raison de contraintes excessives. Des techniciens indépendants ont examiné la biellette et ont déterminé qu'elle s'était rompue sous l'effet d'un effort excessif au manche et que la force qui s'est vite exercée vers le bas du LBA lorsque le cylindre a éclaté a suffi à provoquer la rupture de la biellette en son centre et la déformation plastique observée à l'endroit de la fracture. Une analyse par radiographie à rayons X diffusés a permis d'établir que la biellette était fabriqué en matériau AA2024, conformément aux exigences du constructeur. Les biellettes de tangage, de roulis et de poussée montées dans l'armoire des commandes de vol, près de la biellette de lacet, n'ont pas été endommagées. Si la biellette de lacet s'était rompue sous l'effet des forces d'impact, les biellettes adjacentes auraient subi des dommages similaires.

    L'AFCS est constitué de deux systèmes de stabilisation comportant des raccords électriques et mécaniques indépendants. Les deux systèmes fonctionnent simultanément pour stabiliser l'hélicoptère autour des axes de tangage, de roulis et de lacet et pour améliorer la docilité des commandes. En utilisant le directeur de vol, l'AFCS maintient automatiquement la vitesse, l'assiette, l'angle d'inclinaison et le cap sélectionnés. L'AFCS commande l'appareil grâce au mouvement des ELA électrohydrauliques et électromécaniques doubles des commandes de vol.

    Les trois ELA (de tangage, de roulis et de lacet) sont montés entre les LBA et le combinateur des commandes de vol, et chacun reçoit des signaux électriques d'entrée distincts des deux ordinateurs AFCS. Chaque ELA est constitué de deux biellettes extensibles individuelles. La pression du circuit entre dans chaque biellette extensible par un orifice de pression. La biellette extensible supérieure est pressurisée par le circuit hydraulique no 2 et elle est commandée par l'ordinateur AFCS no 2. La biellette extensible inférieure est pressurisée par le circuit hydraulique no 1 et elle est commandée par l'ordinateur AFCS no 1. L'extension ou la contraction de ces biellettes déplace les commandes de vol et actionne par le fait même les soupapes d'asservissement des UBA.

    Du fait que tous les orifices des AFCS sont placés après les LBA, le pilote ne sent pas les signaux sur les commandes de vol. Les UBA transforment toutes les sollicitations du pilote sur les commandes en mouvements du plateau oscillant pour commander le pas des pales des rotors et, par le fait même, l'assiette, l'altitude, le cap et la vitesse de l'hélicoptère.

    Chaque ordinateur AFCS comporte de l'équipement d'essai intégré (BITE) qui permet au personnel de maintenance d'effectuer un auto-essai de chaque système. Le BITE permet également de faire le diagnostic des anomalies plus facilement. Le BITE vérifie les ordinateurs AFCS et tous les vérins connexes, ainsi que les transducteurs de position des commandes. Lorsque le BITE est utilisé pour un essai au sol, l'ELA est mis en position neutre. L'AFCS transmet ensuite à l'ELA une commande d'extension étalonnée à laquelle l'ELA répond; puis, la boucle de rétroaction retransmet cette réponse à l'AFCS. Au moment de l'essai intégré au moyen du BITE, si l'U12 de l'AFCS est défectueux, l'ELA devient en extension complète lorsque le circuit est mis sous tension. Puis, lorsque l'AFCS ordonne à l'ELA de se décomprimer, l'ELA est incapable de répondre, et la boucle de rétroaction signale à l'ordinateur un problème de fonctionnement. Les vérifications avant vol effectuées avant le dernier décollage avaient montré que l'AFCS était en bon état de fonctionnement.

    Les deux ordinateurs AFCS ont été examinés et ont subi des essais au banc. L'ordinateur AFCS no 1 s'est révélé exempt de toute anomalie, mais les essais au banc de l'ordinateur AFCS no 2 ont révélé qu'un composant de la carte du circuit imprimé de l'axe de lacet A4 (l'interrupteur analogique U12) était tombé en panne et avait ainsi provoqué l'application d'une tension de 11 volts en courant continu (CC) à l'ELA de lacet no 2. Une analyse a permis d'établir que l'interrupteur était tombé en panne à cause d'une surcharge électrique d'origine inconnue. Puisque l'interrupteur U12 commande également le taux d'application de la tension à l'ELA, une telle panne provoque un déplacement quasi instantané de l'ELA.

    Même si pendant les essais intégrés cette même tension est appliquée à l'ELA, la tension augmente lentement jusqu'à 11 volts CC. Quand le personnel de maintenance effectue les essais intégrés, l'appareil est au sol, les moteurs coupés, sans manipulation des commandes de vol et avec un seul circuit hydraulique sous pression. Le matin de l'accident, l'équipe de maintenance avait vérifié le fonctionnement des deux systèmes AFCS et, au décollage, les pilotes l'avaient vérifié de nouveau sans déceler aucune anomalie. Les procédures d'utilisation normalisées prescrivent de mettre en marche l'AFCS pendant les opérations d'hélidébardage. Après l'accident, le sélecteur des deux systèmes a été trouvé sur ON.

    Les ELA de tangage, de roulis et de lacet ont été examinés, et leur fonctionnement a été vérifié dans la mesure du possible; à part les dommages dus à l'impact, aucune anomalie n'a été décelée. Chaque ELA comporte des pistons de blocage qui s'engagent lorsque la pression dans le circuit hydraulique chute à quelque 60 lb/po². En démontant et en examinant l'ELA de lacet, des enquêteurs ont remarqué que les pistons de blocage se trouvaient en position de blocage, comme dans le cas d'une pression hydraulique basse. Ils ont ensuite remarqué que la fente du piston de blocage était déformée, ce qui révèle que le piston se trouvait dans la fente au moment de la déformation. Toutes ces constatations révèlent que les ELA ont été endommagés pendant la destruction de la cellule et qu'ils ont perdu leur pression hydraulique avant de subir ces dommages.

    1.13 Renseignements médicaux

    D'après les résultats des autopsies, des analyses toxicologiques et des examens médicaux, rien n'indique que des facteurs physiologiques aient perturbé les capacités des deux pilotes. Les dossiers médicaux indiquent que les deux pilotes ont subi des blessures physiques typiques de la force exercée sur la pédale de lacet gauche au moment de l'impact.

    1.14 Incendie

    Un petit incendie s'est déclaré après l'impact.

    1.15 Questions relatives à la survie des occupants

    Les deux pilotes ont subi des blessures mortelles en raison de la dislocation de l'appareil et de la violence de l'impact. Lors de l'impact et de la dislocation de l'appareil, le commandant de bord a été éjecté de son siège. L'enquête a révélé qu'il portait sa ceinture sous-abdominale au moment de l'accident, mais qu'il ne portait pas son baudrier. Lors de l'impact et de la dislocation de l'appareil, le copilote est resté dans son siège. Son corps a été retrouvé près du poste de pilotage. L'enquête a établi qu'il ne portait pas son baudrier au moment de l'accident.

    Sur les hélicoptères utilisés pour les vols en référence verticale, comme le BV-234, les dimensions du poste de pilotage et la largeur du fuselage font que le pilote aux commandes doit se pencher de façon très prononcée d'un côté, habituellement du côté gauche, pour bien voir l'élingue et la charge sous l'hélicoptère. Cette position étant physiquement impossible à prendre pour le pilote qui porte son baudrier, les pilotes ont pris l'habitude de piloter l'appareil en n'étant attachés qu'au moyen de leur ceinture de sécurité (sans le baudrier), ce qui fait pencher le torse du pilote de façon très prononcée sous l'effet des forces centrifuges lors d'un virage brusque en stationnaire. Le pilote qui est ainsi éloigné des commandes de vol peut avoir du mal à piloter l'appareil, et si les forces centrifuges sont suffisamment élevées, le pilote peut ne pas être capable de se rasseoir en position normale de vol dans son siège.

    Habituellement, lors des travaux d'hélidébardage avec l'hélicoptère BV-234, le pilote aux commandes est en place gauche, et le pilote non aux commandes est en place droite. Les pilotes de l'hélicoptère accidenté occupaient ces places respectives au moment de l'accident. Le pilote aux commandes manoeuvre l'hélicoptère pendant toutes les phases de vol. Le pilote non aux commandes surveille les moteurs et les systèmes auxiliaires, prend note des charges transportées pendant le cycle et communique régulièrement avec le pilote aux commandes et, de temps en temps, avec l'équipe de bûcherons au sol. Cette répartition de la charge de travail permet au pilote aux commandes de se concentrer uniquement sur le pilotage de l'hélicoptère. À la fin d'une période de vol, les pilotes retournent à l'aire d'entretien pour faire le plein et changent de place avant d'effectuer un autre cycle. Ce cycle « aux commandes / non aux commandes » permet aux pilotes d'avoir une charge de travail équilibrée et réduit la fatigue. L'examen des cycles de travail et des périodes de service des deux pilotes en cause dans l'accident a permis d'établir que les exigences réglementaires en matière de périodes de repos et de travail ont été respectées. Compte tenu de l'information recueillie sur les deux pilotes, on estime que ni la compétence des pilotes ni la fatigue n'ont joué un rôle dans l'accident.

    2.0 Analyse

    2.1 Introduction

    Dans le cadre de l'enquête, on a fait une étude des facteurs environnementaux, techniques, humains et opérationnels. On a également fait un examen minutieux de l'hélicoptère et de ses composants, y compris leur durée de vie en service et leurs antécédents. L'enquête n'a révélé aucun élément permettant de penser que la masse totale ou la charge externe de l'appareil ait pu jouer un rôle dans l'accident. Les méthodes utilisées et les procédures suivies dans le cadre de l'opération d'hélidébardage ont été évaluées, et aucune anomalie importante n'a été notée. L'examen et les essais poussés de l'hélicoptère et de ses systèmes ont permis de constater que l'hélicoptère présentait une seule anomalie et qu'elle était située dans l'axe de lacet des commandes de vol de l'appareil, notamment au niveau de l'interrupteur analogique U12 de l'axe de lacet de l'ordinateur AFCS no 2.

    2.2 Défectuosité des commandes de vol

    Lorsque le cylindre a éclaté, le piston du LBA de lacet était en position de lacet droit. Pour que le cylindre éclate, la servo-valve doit être en position fermée ou partiellement ouverte. Il est donc permis de croire que, juste avant l'éclatement du cylindre, le piston du LBA se trouvait en position de lacet droit stabilisé sans doute à cause d'une pression normale exercée par le pilote sur la pédale de lacet pour amorcer un virage à droite. Il se peut que l'interrupteur U12 soit alors tombé en panne et que cela ait déclenché les événements qui ont mené à l'éclatement du cylindre du piston du LBA.

    L'enquête a permis d'établir que lorsque l'interrupteur analogique U12 de l'axe de lacet de l'AFCS est tombé en panne, une tension de 11 volts CC a été appliquée directement à l'ELA de lacet no 2, lequel s'est vite placé en extension complète. Il a été impossible d'établir pourquoi la fonction de couplage réciproque de l'AFCS n'avait pas empêché l'application de cette tension erronée, mais il se peut que cette tension ait augmenté trop rapidement pour la capacité de couplage réciproque de l'AFCS no 1.

    Dans des circonstances normales, une force d'extension commandée à partir de l'ELA est transmise au combinateur qui transforme ensuite l'extension en commandes d'entrée mécaniques pour les UBA. Pendant l'accident, une force a déplacé brusquement le joint de la bielle de commande du LBA no 1 et a provoqué l'éclatement de la paroi du cylindre du LBA no 2. Le déplacement vers le bas du piston du LBA a également provoqué le flambage et la rupture de la biellette de lacet sous l'effet d'un effort au manche. Il semble que la force brusque ait été générée par l'extension rapide de l'ELA lorsque l'ELA a rencontré la résistance des commandes et que la force a été appliquée instantanément à la bielle de sortie du LBA de lacet. Il se peut qu'il y ait eu résistance des commandes parce que la vitesse d'extension a dépassé la capacité de réaction des UBA. Il se peut également que la rupture subite de la biellette de lacet ait commandé un déplacement vers le haut à la servo-valve du LBA et ait accentué le virage à droite.

    D'après la stabilité latérale et verticale apparente de l'appareil pendant sa rotation avant l'impact et les indications sur les indicateurs de pression hydraulique dans le poste de pilotage, les commandes hydrauliques des autres axes de vol étaient utilisables. D'après les dommages relevés sur la pédale de lacet et les blessures des pilotes, il est évident que les pilotes tentaient de contrer le lacet vers la droite lorsque l'hélicoptère s'est écrasé. Si la biellette avait été intacte, toute pression exercée sur la pédale gauche aurait été transmise au LBA et, malgré l'éclatement du cylindre, toute sollicitation des commandes de vol aurait été transmise convenablement aux rotors. De plus, le fait que le pilote a mis du pied à fond à gauche aurait empêché la fermeture de la servo-valve, ce qui aurait éliminé l'une des conditions pour que le cylindre du LBA éclate. Cependant, l'hélicoptère n'a pas répondu aux sollicitations du pilote sur les commandes pour corriger la situation, car la rupture de la biellette de lacet a empêché les sollicitations sur la pédale de gauche (pour contrer le lacet) d'atteindre le LBA. Compte tenu du mouvement de lacet rapide vers la droite et des circonstances, les pilotes ont probablement perdu le sens de l'orientation et n'ont pu empêcher l'hélicoptère de s'écraser.

    2.3 Survie des occupants

    L'accident n'offrait aucune chance de survie en raison des forces d'impact élevées.

    Il a été établi que les pilotes ne portaient pas leur baudrier au moment de l'accident. Il est peu probable que les pilotes auraient subi des blessures moins graves s'ils avaient porté leur baudrier, mais parce qu'ils ne portaient pas ce dispositif, leur torse n'a pas été maintenu en place. Cela a probablement réduit l'habileté des pilotes à manoeuvrer l'hélicoptère.

    L'enquête et les recherches effectuées par le BST ont démontré clairement que le port du baudrier permet de réduire ou d'éviter les blessures attribuables aux forces d'impact modérées. Lors d'un vol en reacute;férence verticale, le pilote doit bénéficier d'une liberté de mouvement de la partie supérieure du corps. En conséquence, la pratique qui veut que le pilote ne porte pas son baudrier lors des opérations d'hélibardage restera une pratique répandue. Cette pratique présente le danger que le pilote n'est pas maintenu convenablement dans son siège lors d'une situation d'urgence en vol.

    3.0 Faits établis

    3.1 Causes et aux facteurs contributifs

    1. Une surcharge électrique a provoqué une panne de l'interrupteur analogique U12 monté sur la carte de l'axe de lacet de l'ordinateur AFCS no 2, et l'interrupteur a envoyé à l'ELA no 2 un signal d'extension instantanée.
    2. Il est presque certain que l'extension rapide de l'ELA des commandes de vol en lacet a provoqué l'éclatement du LBA et la rupture de la biellette de lacet, ce qui a empêché le pilote de contrer le mouvement de lacet vers la droite.
    3. Sans commande de lacet, les pilotes ont probablement perdu le sens de l'orientation et n'ont pu empêcher l'hélicoptère de s'écraser.

    3.2 Faits établis quant aux risques

    1. Le pilote qui ne porte pas son baudrier lors d'un vol en référence verticale court de plus grands risques de ne pas être maintenu convenablement dans son siège lors d'une situation d'urgence en vol.

    3.3 Autres faits établis

    1. L'enquête n'a révélé aucun signe de défaillance mécanique d'un moteur ni aucun signe de mauvais fonctionnement d'un système antérieur à l'impact qui aurait pu contribuer à l'accident.
    2. Les seules anomalies antérieures à l'impact que l'enquête a permis de déceler sur l'hélicoptère sont celle de l'interrupteur analogique U12 de la carte de l'axe de lacet des commandes de vol, l'éclatement du LBA de lacet et la rupture de la biellette de lacet. Aucun autre système ne présentait de défaillance antérieure à l'impact.

    4.0 Mesures de sécurité

    Mesures de sécurité à prises

    Columbia Helicopters Inc. a déterminé, de concert avec la société Boeing, que la probabilité de récurrence de l'anomalie décelée se situe en dehors des limites certifiées (probabilité de défaillance de 10-9). Il n'est donc pas nécessaire d'entreprendre des travaux visant à diminuer davantage les risques de récurrence de ce type de défaillance. Columbia Helicopters Inc. a néanmoins entrepris des expériences et des recherches intensives dans l'espoir d'identifier d'autres facteurs causals.

    Le présent rapport met fin à l'enquête du Bureau de la sécurité des transports sur cet accident. Le Bureau a autorisé la publication du rapport le .

    Annexes

    Annexe A— Sigles et abréviations

    AFCS
    système de commandes automatiques de vol
    BITE
    équipement d'essai intégré
    BST
    Bureau de la sécurité des transports du Canada
    CC
    courant continu
    CVR
    enregistreur de la parole dans le poste de pilotage
    ELA
    vérin double de biellette extensible
    FDR
    enregistreur de données de vol
    h
    heure(s)
    HNP
    heure normale du Pacifique
    lb
    livre(s)
    LBA
    vérin de servocommande inférieur double de manche
    lb/po²
    livre(s) par pouce carré
    PPC
    vérification de compétence pilote
    U12
    circuit intégré monté sur la carte de l'axe de lacet A4
    UBA
    vérin de servocommande supérieur double
    UTC
    temps universel coordonné
    minute(s)
    "
    seconde(s)
    °
    degré(s)

    2.0 Analysis

    2.1 Introduction

    The investigation into this accident included examination of environmental, technical, human, and operational factors, and an in-depth examination of the helicopter and its component parts, including their service life and history. There was nothing found during the investigation indicating that the total weight of the helicopter or the external load played any part in this occurrence. The practices and procedures used in the logging operation were evaluated, and no remarkable deviations were noted. Extensive examination and testing of the helicopter and its systems revealed that the only anomaly was in the yaw axis of the aircraft flight controls, specifically the U12 analog switch in the yaw axis of the No.2 AFCS computer.

    2.2 Flight Control System Malfunction

    The position of the yaw LBA piston when the cylinder burst was in a right yaw condition. Since the hydraulic condition to burst the cylinder requires the servo valve be in a closed or partially open position, it can be said that the LBA piston was in a stabilized right yaw position immediately before the burst occurred. Such a condition is likely to have been the result of a normal yaw input by the pilot to begin the helicopter turning right. It is likely that the U12 switch failed at this point and began the chain of events that caused the LBA to burst.

    The investigation determined that when the U12 analog switch in the yaw axis of the AFCS failed, 11 VDC was applied directly to the No.2 yaw ELA. As a result, the No.2 yaw ELA rapidly and fully extended. It could not be determined why the cross-coupling function of the AFCS did not counter the erroneous signal, but it is possible that the rate of this signal exceeded the cross-coupling capability of the No.1 AFCS.

    Under normal circumstances, a controlled extension force from the ELA is transmitted to the control mixing complex, which then translates the extension into mechanical inputs to the UBAs. In the accident, a sudden force displaced the input rod seal in the No.1 LBA and caused the No.2 LBA cylinder wall to burst. The downward motion of the LBA piston also caused the yaw connecting link to buckle and break under column-loading. It is likely that the sudden force was the result of rapid ELA extension with the ELA output meeting a control system resistance, causing the force to instantly rebound down to the yaw LBA output rod. The control system resistance may have occurred because the extension speed exceeded the capability of the UBAs to respond. It is also possible that the sudden fracture of the yaw connecting link created an upward input to the LBA servo valve and amplified the right turn.

    Hydraulic control to the other axes of flight was available, as demonstrated by the apparent lateral and vertical control during the rotation leading to impact, and by the indications of system pressure captured on the hydraulic pressure gauges in the cockpit. It is clear from the yaw pedal damage and injury to the pilots that they were attempting to counter the right yaw when the helicopter crashed. Had the connecting link still been intact, any left pedal input would have been transmitted to the LBA and even with the burst cylinder, flight control movement would have been transmitted to the rotor systems with effect. Furthermore, full left pedal would have caused the servo valve to remain open, thereby removing one of the conditions for bursting the LBA cylinder. However, the helicopter did not respond to the pilots' corrective action because the broken yaw link prevented their left yaw input from reaching the LBA. Under the circumstances of the rapid, right yaw, the pilots would likely have become disoriented and unable to prevent the helicopter from striking the terrain.

    2.3 Survival Factors

    The degree of destruction as a result of impact forces made this accident unsurvivable.

    It is known that the pilots were not wearing their shoulder harnesses at the time of impact. Although it is doubtful that the use of the shoulder harness would have lessened either pilot's injuries, the benefits of the torso restraint were greatly compromised, which likely reduced either pilot's ability to effectively control the helicopter.

    Accident investigation and research carried out by the TSB has consistently shown that the use of the shoulder harness portion of the seat restraint system is effective in reducing or preventing injury during moderate impact forces. Given that vertical reference flying requires upper-body freedom of movement, the practice of not using the shoulder harness will continue to be widespread.The risk associated with this practice is that pilots will not be restrained effectively in the event of an in-flight emergency.

    3.0 Findings

    3.1 Findings as to Causes and Contributing Factors

    1. The U12 analog switch installed in the yaw axis of the No.2 AFCS computer failed in electrical overload, and sent an instantaneous extension signal to the No.2 yaw ELA.
    2. The rapid ELA extension in the yaw flight control system almost certainly caused the yaw LBA to burst and broke the yaw connecting link, preventing the pilot from countering a right-yaw condition.
    3. Without yaw control, the pilots likely became disoriented and could not prevent the helicopter from striking the terrain.

    3.2 Findings as to Risk

    1. The practice of not using shoulder harnesses during vertical reference flying exposes pilots to greater risk of ineffective restraint during an in-flight emergency.

    3.3 Other Findings

    1. No indication was found of any malfunction or pre-existing mechanical defect with the engines or related systems that could have contributed to the accident.
    2. The only pre-impact anomalies identified with the helicopter during the investigation were the U12 analog switch in the yaw axis of the flight control system, the burst yaw LBA, and the fractured yaw connecting link. No other systems revealed pre-impact failures.

    4.0 Safety Action

    Columbia Helicopters Inc. determined, with the agreement of the Boeing Company, that the likelihood of a recurrence of the identified malfunction falls outside the certification limits (a probability of failure of 10-9). Work to reduce further the likelihood of this type of failure is, therefore, not required. However, Columbia Helicopters Inc. has undertaken intensive experimentation and research in an effort to identify any further causal elements.

    This report concludes the Transportation Safety Board's investigation into this occurrence. Consequently, the Board authorized the release of this report on .

    5.0 Appendices

    Appendix A - Glossary

    AFCS
    automatic flight control system
    ATPL-H
    airline transport pilot licence - helicopter
    BITE
    built-in test equipment
    CCDA
    collective cockpit control driver actuator
    C.P.
    Collective pitch
    DASH
    differential airspeed hold actuator
    ELA
    dual extensible link actuator
    Ext links
    extensible links
    fwd
    forward
    LBA
    dual lower stick-boost actuator
    LCT
    longitudinal cyclic trim
    LP
    laboratory project (of the TSB Engineering Laboratory)
    M.B.
    magnetic brake
    PPC
    pilot proficiency check
    psi
    pound(s) per square inch
    PST
    Pacific standard time
    TSB
    Transportation Safety Board of Canada
    U12
    integrated circuit component on the A4 yaw axis circuit card
    UBA
    dual upper boost actuator
    UTC
    Coordinated Universal Time
    VDC
    volts direct current
    minute(s)
    second(s)
    °
    degree(s)